[Prev] [Next] [Contents] [Commodore] [Home]

C64 CIRCUIT THEORY

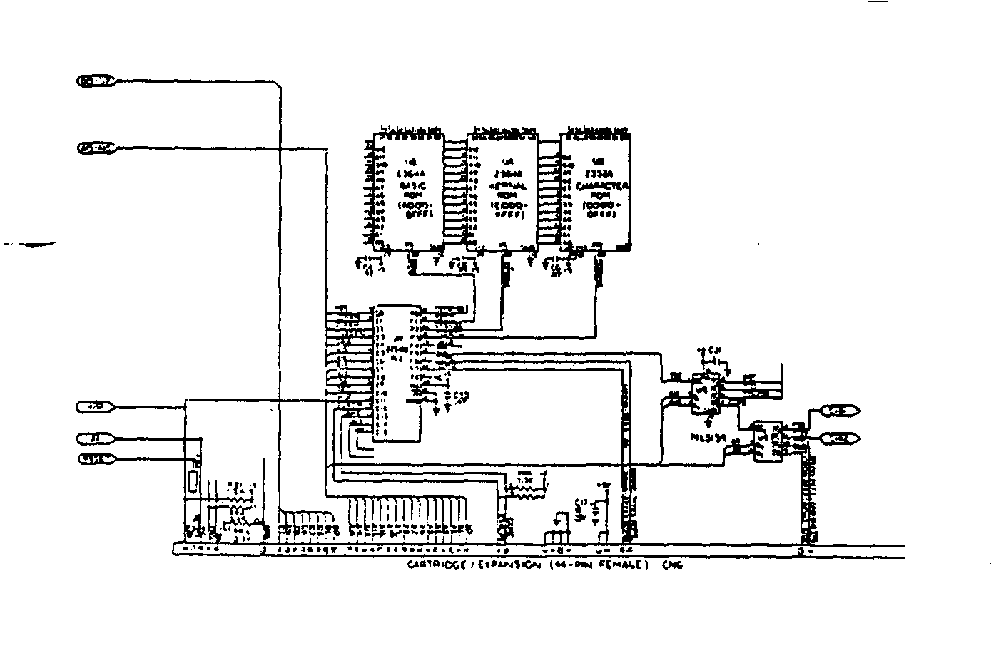
[I/O, ROM and expansion port schematic]
I/O and ROM Address Decoding and Expansion Port.
I/O Address Decoding Logic
U17 is a Programmable logic array (PLA). The output F5 on pin 12 called I/o goes "low" when any of the I/O devices controlled by U15 are selected. The addresses are listed below for each device.
VIC IC $D000 - $D02E
SID IC $D400 - $D7FF
Color Ram $D800 - $DBFF
CIA 1 $DC00 - $DC0F
CIA 2 $DD00 - $DD0F
I/O 1 $DE00 - $DEFF
I/O 2 $DF00 - $DFFF
ROM Address Decoding.
Basic ROM resides at locations $A000 - $BFFF. The output F1 pin 17 of the PLA U17 goes "low" when the BASIC ROM is selected. The KERNAL ROM resides at locations $E000 - $FFFF. The output F2 pin 16 of the PLA U17 goes "low" when the KERNAL ROM is selected. The CHARACTER GENERATOR ROM resides at locations $D000 - $DFFF. The output F3 pin 15 of the PLA U17 goes "low" when the Character Generator ROM is selected.
The Expansion Port Connections.
The expansion port is an extension of the microprocessor address, data, and control bus. ROML decodes addresses $8000 - $9FFF, and ROMH decodes addresses $E000 - $FFFF. These are outputs from the PLA used to select the catridge inserted in the expansion port. I/O 1 input from U15 decodes addresses $DE00 - $DEFF. I/O 2 output from U15 decodes addresses $DF00 - $DFFF.
[Prev] [Next] [Contents] [Commodore] [Home]
This page has been created by Sami Rautiainen.
Last updated February 11, 1998.